Разделы сайта

Панель управления микрокриогенной системы

AVR [6] от фирмы Atmel - 8-битные RISC-микроконтроллеры для встраиваемых приложений - являются, мощным инструментом для создания современных высокопроизводительных и экономичных устройств управления.

В настоящее время в рамках единой базовой архитектуры микроконтроллеры AVR подразделяются на несколько семейств:

Tiny AVR;

Mega AVR;

Mega AVR для специальных применений;

ASIC/FPGA AVR.

Для решения задачи оптимальным выглядит устройство из семейства Mega. Микроконтроллеры этого семейства имеют наиболее развитую периферию, наибольшие среди всех микроконтроллеров AVR объемы памяти программ и данных.

Микроконтроллеры семейства Mega поддерживают несколько режимов пониженного энергопотребления, имеют блок прерываний, сторожевой таймер и допускают программирование непосредственно в готовом устройстве. Кроме того, аналогичные микроконтроллеры используются в других устройствах, разработанных в ИПА РАН, что значительно облегчает их программирование и сопряжение.

Отличительные особенности

ATmega

16:

Четыре 8-ми битных портов ввода/вывода;

Кбайт программируемой Flash памяти (1000 циклов стирания/записи);

байт EEPROM (100000 циклов стирания/записи);

Кбайт встроенной SRAM;

возможность программирования непосредственно в системе через последовательные интерфейсы SPI и JTAG;

-ми канальный 10-битный аналогово-цифровой преобразователь;

Внутренние и внешние источники прерываний;

Рабочее напряжение 4,5 - 5,5 В.

Управление микроохладителями и компрессорной установкой

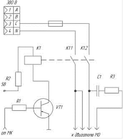
Одной из задач ПУ является питание двигателей МО. По сравнению со штатной ПУ, схема питания не изменилась и приведена на рисунке 2.1 Устройства питаются от 220 В, которое образуется как напряжение между одной из фаз и нейтралью входной переходной фазной сети (380 В). В линии, идущей от фазы имеется фазосдвигающая цепочка, состоящая из R3 и C1, к двигателям МО.

Сигнал о статусе питания МО приходит с МК и замыкает цепь питания с помощью сдвоенного 5 В реле. Однако, непосредственно МК не может выработать достаточно тока для переключения реле. Для решения этой проблемы был предусмотрен усилитель на транзисторе общего назначения VT1 (BC847) с токоограничивающими резисторами R2 (30 Ом) и R1 (1 кОм)

Рисунок 2.1 - схема питания МО

Далее рассмотрим часть панели управления МКС отвечающую за формирование сигналов включения/выключения КУ и двух МО. МК вырабатывает соответствующие сигналы согласно протоколу обмена между центральным компьютером радиотелескопа и системой управления СВЧ приемным комплексом [7] и подает их через разъем WF-8 на исполнительное устройство - рассмотренное выше низковольтное реле с усилителями (для МО) и блок включения в составе КУ.

Схема представлена на рисунке 2.2 В схеме использован элемент DD2 - 74НС595 - восьмиразрядный сдвиговый регистр с последовательным вводом, последовательным или параллельным выводом информации, триггером-защелкой и тремя состояниями на выходе. Расположение выводов и описание их функций в таблице 2.1

Рисунок 2.2 - принципиальная схема узла управления МО и КУ

Назначение выводов DD2 табл.2.1

Выводы 1-7, 15

Q0…Q7

Параллельные выходы

Вывод 8

GND

Общий провод

Вывод 9

Q7"

Выход для последовательного соединения регистров

Вывод 10

MR

Сброс значений регистра.

Вывод 11

SH_CP

Вход для тактовых импульсов

Вывод 12

ST_CP

Синхронизация ("защелкивание") выходов

Вывод 13

OE

Вход для переключения состояния выходов из высокоомного в рабочее

Вывод 14

DS

Вход для последовательных данных

Вывод 16

Vcc

Питание

Перейти на страницу: 1 2 3 4

Самое читаемое:

Оптимизация интегрированной системы управления глюкозо-паточным комбинатом
Автоматизация технологических процессов - этап комплексной механизации, характеризуемый освобождением человека от непосредственного выполнения функций управления технологическими процессами (ТП) и передачей этих функций автоматическим устройствам. При автоматизации ТП получение, преобразование, передача и использование энергии, мате ...

www.techstages.ru : Все права защищены! 2025